Описание проекта
Функционирование оборудования трансформаторной подстанции происходит в автоматическом режиме под контролем оперативного персонала. Во избежание повреждений системы используются автоматические защитные устройства.
Датчики этих устройств реагируют на возникновение аварийных ситуаций и передают управляющий сигнал на защитные компоненты.
Эти датчики реагируют на критическое повышение температуры, вспышки света, дымообразование, газообразование в жидкости, повышение давления в герметичном узле и т.д. Также за появлением аварийных режимов следят измерительные цепи через трансформаторы тока и напряжения.
Измерительные цепи с высокой точностью моделируют электрические процессы, происходящие в схемах силового оборудования, анализируют их и определяют возникновение неисправностей.
В случае аварийного процесса логические цепи передают сигнал отключения.
Большое распространение получили подстанции с распределительными устройствами, собранными из типичных унифицированных блоков (ячеек) – комплектных распределительных устройств (КРП).
Основные области применения:
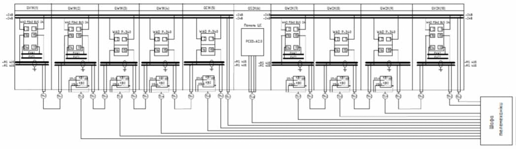
В релейных шкафах линейных ячеек и секционных выключателей используется локальный контроллер WAD-P340-BUS.
- Один телевизионный вход для подключения трансформатора тока
- Четыре входа телесигнализации для подключения датчиков типа «Сухой контакт»
- Два выхода телеуправления для подключения коммутационно-силового аппарата
В релейных шкафах вводных ячеек применяется контроллер WAD-P340-BUS-2AI, который кроме перечисленных сигналов имеет вход телеизмерения для подключения трансформатора напряжения и производит вычисление активной, реактивной, полной мощности и коэффициента мощности.
Также применяется контроллер WAD-P680-BUS, производящий измерение тока, напряжения, коэффициента мощности, активной, реактивной и полной мощности по трем фазам, также имеет восемь входов для подключения дискретных датчиков и четыре релейных выхода для управления коммутационно-силовыми аппаратами и резервный интерфейс RS485.
В шкафу телемеханики устанавливается модуль WAD-DI14-BUS-DryCon, что имеет 15 входов "Сухой контакт". Модуль контролирует состояние датчиков открывания дверей, хищения оборудования и других аварийных датчиков.
Связь всех вышеупомянутых устройств с главным контроллером осуществляется по протоколу Modbus RTU через последовательный интерфейс RS-485 (EIA-485), позволяющий осуществлять связь на расстоянии до 1200 м до 32 устройств на одном сегменте сети. Когда устройств в сети больше, требуется буфер-повторитель интерфейса RS-485.
Идеальным решением станет WAD-RS485/RS485-BUS, который, к тому же, обеспечит гальваническую развязку соединяемых им сегментов сети. Также это устройство необходимо, когда нужно связать устройства с диспетчерским пунктом, расположенным на расстоянии от подстанции.
Также линии связи рекомендуется защитить устройством защиты от импульсных перенапряжений (грозозащита), таким как модуль WAD-G-MAX.







